Roep je vriendjes bij elkaar en laat je fantasie tot leven komen in deze speelboot. Ideaal voor urenlang speelplezier! De grote speelboot beschikt over kajuit en dek met veel speelwaarden.
Dit speeltoestel is standaard uitgevoerd met een HPL-vloer voor nóg duurzamer speelplezier.
| Artikelnummer | VPL-13-1780-GM-C1 |
| Type | Speelboten |
| Materiaal | Gecoat metaal, Staal |
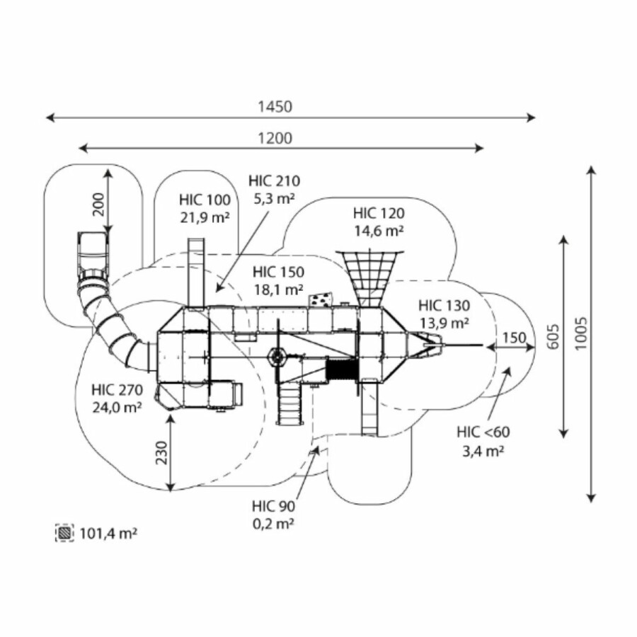
| Valhoogte | 2,7 m |
| Valdempende ondergrond | Ja |
| Opvangzone | 14,5 x 10,1 m |
| Leeftijdscategorie | 2 - 16 jaar |
| Capaciteit | 87 kinderen |
| Speelfuncties | Educatief spelen, Fantasiespel, Glijden, Klauteren, Klimmen, Kruipen, Muziek maken, Schommelen, Stappen |
| Kleur | Groen |
Ook jouw speelplek wordt leuker met de aandacht van Replay Speeltoestellen. Neem vrijblijvend contact met ons op voor meer informatie en ervaar zelf wat wij voor jouw speelplek kunnen betekenen.
Key-accountmanager Leisure
Adviseur spelen regio Noord- en West-Nederland
Adviseur spelen
Regio Zuid- en Oost-Nederland